主页
>
规范
>
七氟丙烷泡沫灭火系统 XF1288-2016
搜索
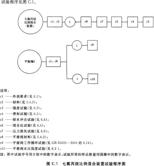
附录C (规范性附录)七氟丙烷比例混合装置试验程序及样品数量
上一节:
附录A (规范性附录)部件型号的编制方法
下一节:
附录C (规范性附录)七氟丙烷比例混合装置试验程序及样品数量
目录导航
更多
前言
引言
1 范围
2 规范性引用文件
3 术语和定义
4 分类和型号
5 技术要求
5.1 系统
5.2 泡沬灭火剂和七氟丙烷灭火剂
5.3 泡沫比例混合装置和泡沫液储罐
5.4 七氟丙烷比例混合装置
5.5 七氟丙烷泡沬产生器
5.6 七氟丙烷供给装置
5.7 操控柜
6 试验方法
7 检验规则
8 标志、包装、运输、贮存
附录A (规范性附录)部件型号的编制方法
附录B (规范性附录)系统试验程序及样品数量
附录C (规范性附录)七氟丙烷比例混合装置试验程序及样品数量
附录D (规范性附录)七氟丙烷泡沬产生器试验程序及样品数量
附录E (规范性附录)七氟丙烷储存装置试验程序及样品数量
附录F (规范性附录)七氟丙烷控制阀试验程序及样品数量
附录G (规范性附录)操控柜试验程序及样品数量